
概述: |
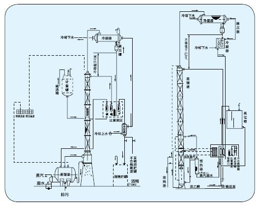
| 本装置采用高效的陶瓷制波纹填料。蒸馏塔体采用不锈钢制作,从而防止了铁屑填塞填料的现象,延长了装置的使用期限。本装置中凡接触酒精的设备部分如冷凝器、稳压罐、冷却蛇管等均采用不锈钢,以确保成品酒精不被污染。W型之蒸馏釜采用可拆式U型加热管,在检修时可将U型加热管移出釜外,便于对加热管外壁及蒸馏釜内壁进行清洗。 W型则省去间接加热蒸馏釜。冷凝器采用列管式换热器,也可根据用户要来供应螺旋板式换热器,冷却器采用盘管式冷却器,采用盘管式冷却器并配套供应稳压罐和比重测定器。 |
![]() |
用途: |
本装置用于制药、食品、轻工、化工等行业的稀酒精回收。也适用于甲醇等其它溶媒的蒸馏。本装置根据用户的要求,可将30oC左右的稀酒精蒸馏至 90-95”C酒精,成品酒精度要求越高,可加大回流比,但产量则相应降低。 |
技术参数: |
![]() |
| 进料浓度30%-80% 出料浓度:90%-95% 带回流比:R=13(根据进出料浓度而定) 残液排放合醇浓度: W型< 3%ZW <1% 生产能力(kg/l):见上表 |
| 装置组成: ZT型有ZW-200、ZT-300、两种规格,每种规格包括相应配套的预热器、蒸馏塔、冷凝器.冷却器、稳压罐、比重测定器。其他辅助设备和仪表如:计量罐、贮罐、输送泵、转子流量计、温度指示仪表等我厂可另配备。 |